
A47型微啟式安全閥適用于溫度≤300℃的蒸汽、空氣、水等介質的設備和管路上。當設備和管路內壓力超過允許值時,閥門自動開啟,繼而全量排放;當壓力降低到規定值時,閥門自動關閉,保證設備和管路的安全運行。
適用范圍
A47型微啟式安全閥適用于城建、化工、冶金、石油、制藥、食品、飲料、環
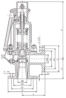
主要尺寸
公稱通徑 DN(mm) | 尺寸(mm) | 重量(kg) | ![]() | ||||
---|---|---|---|---|---|---|---|
do | L | L1 | DN | H | |||
25 | 20 | 100 | 85 | 25 | 295 | 10 | |
32 | 25 | 115 | 100 | 32 | 310 | 12 | |
40 | 32 | 120 | 110 | 40 | 310 | 15 | |
50 | 40 | 135 | 120 | 50 | 365 | 20 | |
65 | 50 | 145 | 130 | 65 | 382 | 28 | |
80 | 65 | 160 | 135 | 80 | 415 | 32 | |
100 | 80 | 170 | 160 | 100 | 454 | 58 | |
125 | 90 | 190 | 180 | 125 | 605 | 84 | |
150 | 100 | 230 | 220 | 150 | 682 | 98 | |
200 | 115 | 280 | 250 | 200 | 730 | 168 | |
250 | 180 | 300 | 280 | 250 | 824 | 355 |
dgfmjt@163.com
021-66861950
上海市金山區亭林鎮亭朱公路1918號